Дисплеи гибких iPhone смогут предсказывать появление трещин
Apple зарегистрировала необычный патент, в котором описывается механизм раннего обнаружения неисправности экрана смартфона. Для этого в конструкцию дисплейного модуля предлагается внести дополнительный слой, который сможет определить признаки грядущей деформации экрана.

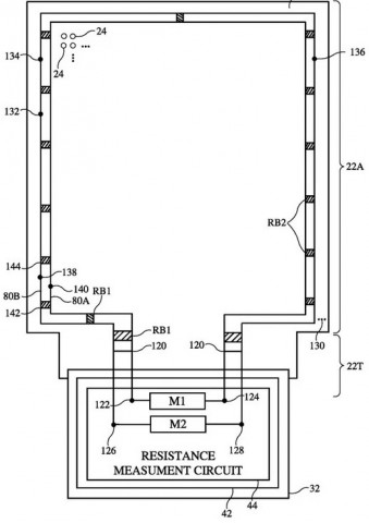
Документ описывает возможность использования комбинации тензорезисторов и терморезисторов в составе дисплеев фирменных устройств. Они смогут определять степень деформации при малейших искривлениях экрана. Таким образом, гаджет будет способен предупредить владельца о риске поломки дисплея или появлении микротрещины.
В основе предложенной Apple технологии лежит измерение сопротивления, которое меняется под нагрузкой, а также при возникновении трещин. Предположительно в случае критического значения этих показателей операционная система смартфона будет демонстрировать соответствующие уведомления.
Такое решение, по мнению аналитиков, будет особенно актуально для гибкого смартфона Apple. Инсайдеры заявляют, что выпуск такого типа гаджета американская компания запланировала на 2023 год, но официального подтверждения этой информации пока нет.